FAQs

Welcome to our Frequently Asked Questions page.  We see this section as the answer to the majority of questions that we are asked and receive via phone and email on a regular basis.  We have split the Questions & Answers into 4 sub-sections to make life easier and depending on the question you are looking to have answered you may find it easier and faster to navigate straight to the most appropriate section using the menu options on the right.

 

Pre-purchase Questions.

 

Will your K6 ECU run my engine?

Audi powered Exige using Emerald K6The Emerald K6 has been designed to be compatible with the majority of normally aspirated and/or pressure charged petrol fuelled engines.  For engines with ignition systems featuring distributors or factory crank trigger patterns already known to us (most major car manufacturers are catered for), there should be no problems at all.

However, engines with trigger patterns that are new to us or where an older engine is being updated to a more modern distributor-less setup, additional work is required to enable the K6 to control them.  This work usually entails fitting a suitable trigger wheel to the front of the crank and fabricating brackets to mount a crank position sensor appropriately.  Please email us for more information should you require it.

How many cylinders can I run?

4 cyl Toyota Celica Turbo 4x4The K6 ECU has six injector drivers and six ignition drivers therefore on a four cylinder engine you can run four sequential injectors and four batched semi-sequential. Six cylinder engines can run fully sequential with a cam phase sensor or 12 injectors with semi-sequential. On a V8 engine you can run up to sixteen injectors batched but not sequentially.  Other configurations from single cylinder upwards can be done.

The K6 ECU has six injector drivers and six ignition drivers and has been designed to run engines with between 1 and 12 cylinders.  Common engine configurations are shown below:

  • 4 cylinder engine with batch-fired, semi-sequential or sequential fuel injection with ignition via distributor, 4 cylinder coil pack (wasted spark), or sequential via either individual coils/Coil on Plug (1 per cylinder).  An example setup might be a Honda S2000 engine with 4 injectors sequentially fired and an additional 4 injections semi-sequentially fired with ignition via Coil on Plug.

  • 6 cylinder engine with batch-fired, semi-sequential or sequential fuel injection with ignition via distributor, 6 cylinder coil pack (wasted spark), or sequential via either individual coils/coil on plug (1 per cylinder).  An example setup might be a VW VR6 6 cylinder engine with 6 injectors sequentially fired with ignition via a 6 cylinder coil pack.

  • 8 cylinder engine with batch or semi-sequential fuel injection with ignition via distributor or various combinations of coil packs wired for wasted spark.  An example setup is our Chevrolet LS V8 engined Mazda RX7 which runs 8 injectors and 8 ignition coils, utilising semi-sequential fuel injection and wasted spark ignition.

  • 12 cylinder engine with batch-fired or semi-sequential fuel injection and ignition via distributor or two 6 cylinder coil packs.

6 cyl Triumph on Throttle BodiesIn addition to these configurations, others from single cylinder upwards can be accommodated.  Email us for more information should you have some interesting requirements!

What extra kit do I need to map the ECU?

Every Emerald K6 is supplied with software and PC communications lead giving you full access to the ECU.  To achieve the best results we do recommend that the ECU is calibrated/tuned using a rolling road in combination with a wide band lambda sensor.

Do I have to pay extra to release more functions?

No.  All K6 ECUs are supplied with all features within the ECU available and usable.

Do I need a wide band lambda sensor?

Not necessarily.  If you have a wide band the K6 can “learn” the map from the adaptive mapping facility but this is not as simple as it sounds.  You need to be able to hold the speed and load site while the adaption is taking place.  We would not recommend you try to use this adaptive facility for full throttle, (full power) mapping as many of the cheaper aftermarket wide band systems are not accurate or reliable enough.  What is useful is to have a lambda boss fitted into your exhaust system in an easily accessible position so that a wide band lambda sensor can be fitted while mapping on a rolling road.

What is map switching?

Map switching has so many usesSeveral aftermarket ECUs claim to have map switching when what they actually have is a choice of fuel, ignition and/or boost maps.  The K6 has three totally separate maps where every setting can be different, map to map.

Can I switch maps with the engine running?

Yes, you can switch maps at any time while the engine is running.  There is no hesitation or faltering when this happens. The ECU can switch maps at almost 1000 times a second so you can flick between them as fast as you like.  The change is not perceivable.

What injectors do I need?

To get an approximate flow rate for a 4 cylinder engine, multiply the injector rate in cc/min by the number of injectors and then divide the answer by five.  Example: 440cc/min x 4 = 1760cc/min total available flow.  Divide by five gives you 352 bhp.  That is with the injector 100% flat out at a fuel pressure of 3 bar.  Normally you aim for 80% of total duration making the 440 injectors worth about 280 bhp at 3 bar pressure on a four cylinder engine.  You can rearrange this formulae to tell you the rough size of fuel injector you require to adequately fuel an engine based on the engines expected power output.

What resistance injectors do I need?

The K6 ECU is designed to run with high impedance injectors, between 14 and 16 Ohms.  If you use low resistance injectors (typically Ford Cosworth) then a ballast resistor has to be fitted in line.  Emerald can advise you on resistor values and supply them in most cases - see our online shop.

Do you supply base maps?

Yes.  We supply a selection of base maps and ECU configuration files with all ECUs.  From these files it should be possible to select something suitable to get your engine started.  We have done many hundreds of engines over the last 18 years so we have something for most engines however obscure.  It must be remembered however that a base map is only ever intended to allow an engine to be started and run sufficiently to allow gentle driving.  If you prefer, during the purchase of an Emerald ECU through our online shop, you can select to have us pre-configure your ECU for you, which in most cases results in a much simplified first start up.  In both of the above cases we always recommend that once your engine is up and running you have your car professionally setup and calibrated on a rolling road.

Can the maps be “locked”?

Audi 1.8T engine with COP ignitionYes, there is the facility to lock the ECU so that an existing map cannot be read.  You can however over-write the existing locked map and then re-map from there.  No Maps or ECUs are ever supplied by Emerald in the locked condition.

Can the K6 run coil-on-plug?

Yes, but we need to know at the point of ordering whether the coils are amplified or simple dumb coils.  This will enable us to set up the configuration files correctly before the ECU leaves us.

Can the K6 run five cylinder/Distributorless/coil-on-plug?

Audi 5 cyl running COPYes.  You can run five cylinder Audi or Volvo type engines with no distributor and from either a front mounted missing tooth trigger wheel or the original Bosch double pick-up sensor signal system.

Can the K6 operate drive-by-wire throttles?

Yes, with the latest K6+. Please call for details.

If I buy a K6 now will it be obsolete in 18 month’s time?

No.  The K6 runs an ultra-fast Power PC processor and there is a lot of hardware within the ECU that allow for future enhancements but which are not currently used.  As more features are added, these will be available to upgrade existing K6 units in the future.  As an example of Emerald’s future-proofing strategy any M3DK ECU bought after late Jan 2003 can still be brought up to 2010 K3 specification.

Do I have to bring my car to Emerald for mapping?

Audi powered Exige ready for MappingNo.  Any competent rolling road operator should be able to map your car.  However, some are more experienced than others and Emerald can often advise on a location nearer to your base.  You are of course most welcome to come and visit us to have your car setup - just give us a call to discuss available dates in the diary.

 

Installation & Configuration Questions.

 

Throttle pot recognition: how to tell which wire is which?

Any Throttle Potentiometer (TPS) has three wires - which are:

  • +5v

  • Signal

  • Ground (GND)

Disconnect the TPS Sensor and work on the TPS sensor plug – not the wiring harness plug.

Using a resistance meter (automotive multimeter) find the two wires which do not vary their resistance when you move the TPS spindle.  These two wires are the +5v and GND - you just don't know which way round they are!  To determine this connect either one of the +5v/GND pair to the remaining wire – which by default must be the signal wire.  Note the resistance value you see and operate the TPS spindle.

If the resistance value INCREASES as you operate the pot then the wire you are working with is the GND
If the value of the resistance DECREASES as you operate the pot then the wire you are working with is the +5v

Emerald ECU connections are:

  • +5v = pin 9

  • 0 = pin 30

  • signal = pin 8

Air & Water temp sensors - which wires are signal and earth?

Temperature sensors are just thermistors (resisters that change their resistance with temperature) so they are not polarity sensitive.  This means you can connect them either way around; it doesn't effect how they work.

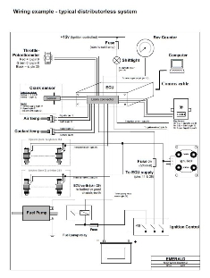
How do I wire the fuel injectors?

Typical distributorless wiring diagram - 4 cylInjectors can be wired either way around - they are not polarity sensitive.  Take a +12v feed from the ignition controlled relay and connect this to one pin on each injector.  Connect the other injector pins to the relevant ECU pins.  Follow the wiring instructions provided or refer to the PC software under ECU Configuration: injector outputs.  Whether running sequential or batched injection, try to wire one injector to one injector driver.  The software can then be used to select the operating mode.

Boost control valve – which pin is the ECU earth connection?

Take a +12 volt feed and connect it to one side of the valve and earth the other side through pin 21.  These valves are not polarity sensitive.

Two pin Idle Air Control Valves (IACV's) - how should they be wired up?

Wire one pin on the valve to an ignition fed +12v supply.  The other side goes to pin 3 (IACV Valve channel 1) on the Emerald ECU.  In the PC software go to ECU Configuration and "Idle Air Control Valve motor options" and select 300Hz as the PWM value.  If the configuration has to be changed then click the OK button and reset the ECU by switching the ignition on and off.  Read up the map from the ECU and go to the "Idle Control" tab - press F5.  Select “motor control mode” in the top right hand corner of this screen.  Set the mode to “Fixed position manual control."  Re-program the map to the ECU.

From the "live adjustments" tab (F8), and with ignition ON, engine OFF, use the page up/page down keys to alter the motor setting.  The valve is, in effect, an air injector so you should hear the motor buzzing as you increase the IACV position above about 20%.  Note that the valve will not work at very low settings or very high settings - the normal operating range is between 30% and 70%.  You can test this before starting the engine when the valve noise should be very obvious.

ECU Power Supply - what is required?

A good, clean power supply is essential for the ECU

Ideally, the ECU should be powered by a +12v supply from the ignition key switch to Pin 11.  Once powered the ECU switches on the main relay (Pin 4 of the Emerald ECU switches to ground to energise the main relay) which then provides power to the ignition coils, injectors, IACV, etc, etc.  The power from the main relay also feeds back to the ECU (Pin 28 of the Emerald ECU).  The ECU now has power from 2 sources, the ignition key (pin 11) and the main relay (pin 28).  If the ignition is switched off the ECU remains powered up by the main relay but it detects the "key-off" condition.  The main reason behind this power supply control is that it gives the ECU a chance to do some housekeeping before the engine is next started.

Another option for powering the ECU is to supply both Emerald ECU pins 11 & 28 directly from the cars +12v igntion switched supply.  Power to the ignition coils and injectors should then be supplied via a separate ignition switch controlled +12v relay.  This system is particularly suitable for older cars where the ignition switched supply isn't really up to supplying high power coils & injectors.

Why do I need a “clean” ECU power supply?

The ECU itself only draws about 250mA so it doesn't require a separate power cable.  However, a very noisy supply to the ECU can cause problems.  By having a single ignition fed +12 v supply for everything, the power drawn by coils and fuel injectors can induce noise into the line.  What starts out as a +13.8 volt supply can fluctuate between 6 volts and 30 volts (due to the ignition coils discharging and injectors operating) causing the ECU to stop and re-set itself which results in an apparent misfire.  As outlined above, a separate relay switched supply to the coils and injectors solves the problem and should always be used.

Setting up and modifying triple maps.

When setting up the triple map facility it is recommended that you import the same base map into all 3 slots as this provides a logical starting point. You can access all 3 maps via either the software when the ECU is not powered or via the map switch when the ECU is powered. Maps can only be transferred and loaded into different slots when the ECU is not powered. To access and modify the 3 maps, proceed as follows:

  • Open the software and load the desired base map from disk.

  • Go to “File,” select “Switch to MAP” and select either PC Map 2 or 3.

  • Click OK.

  • Go to “File,” select “Open MAP File” and select the same file as previously. Check the “Import into current slot” button and then select the Map 1 option in the “Maps in selected file” option box.

  • Click OK.

  • Repeat the above 2 steps, noting to switch to the last remaining PC Map slot. Remember to check the “Import into current slot” button and then select the Map 1 option in the “Maps in selected file” option box.

  • All 3 maps should now be the same.

You can now switch, via either software or the map switch (when the ECU is powered), to your map number of choice and change settings as required. Saving the map in the normal way will save all 3 maps.  Once the above process is complete, remember to power up the ECU and "Program Map".

 

Initial Start-up Questions.

 

The engine won't start - ECU light flickers red/green during cranking.  What's wrong?

6.0l LS V8 in a Mazda RX7 When wired correctly the ECU LED status light will be red when the ignition is on, and will go green when the ECU registers the engine turning. If it stays red when you're cranking, then the ECU is not seeing the engine turning. Check that crank sensor signal wiring is correct and that the ECU configuration (crank/cam/distributor sensors) is set up appropriately.  For example, if the ECU is set for 36-1 and you have a 60-2 signal it will never lock-on to the crankshaft signal.

The LED should go a steady green during cranking and stay green while the engine is running. Make sure the crank sensor cable is screened and that the screen is connected to sensor ground (pin 30) at the ECU end. Also check the route of the crank sensor cable - make sure it is as far as possible from sources of electrical noise. It is particularly important to keep the crank sensor cable away from the ignition coil and HT leads.

If the LED flashes red/green red/green during cranking and the engine refuses to start, or the LED remains red, then it may be because the crank sensor polarity is reversed. This fault causes the ECU to lose synchronisation with the crank sensor signal and the rpm will momentarily reset to 0rpm. The ECU will then attempt to lock onto the crank sensor signal again. In conjunction with this fault you should be able to see the engine speed reading on the live mapping page "skipping" between say 0rpm and 2,500rpm.

Try reversing the crank position sensor wires at ECU pins 31 & 32 then crank the engine again. Note: If your ECU is wired to use a CAM sensor you will need to reverse the crank sensor wires at the sensor itself – NOT at the ECU plug.

Another thing that is important to check is the gap between the crank sensor and trigger wheel. Ensure that this is no more than 0.8mm - 1mm.

Which pin is which on the 36 way ECU plug?

36 way ECU Connector During the initial start up procedure it's occasionally necessary to check wiring connections to the 36 way ECU plug - especially when trying to find phyiscal wiring problems within the cars engine looms.  In cases like this the accompanying image usually proves very useful and reduces the time it takes to find the right pin.

This information can also be found in the ECU manual (page 55) which is included on the software CD and installs into the Emerald K6 folder in the start menu of your PC.

Establishing an initial idle

If you disable the idle stabilisation function (as found in the "Idle control" page) and the overrun fuel cut off function (as found in the "Events" page) it will prevent these functions from hindering rather than helping while you initially get the engine fired up, throttles balanced and the idle set.

Airflow Synchrometer If your engine is using independent throttle bodies it is vital that they are well balanced.  The most useful tool is a synchrometer (small air flow tool that you just hold into the trumpet with a needle that indicates air flow on a 1-10 scale) - they're useful for both carbs and throttle bodies so you may already have one or have access to one (if not, the old pipe to the ear trick is fairly good!).

Assuming that the ECU is locking onto the crank sensor signal ok, then the main task is to get the engine fired up and up to temperature.  This may (will probably) involve holding the throttle open slightly while you adjust the idle screw to hold the engine at a sensible rpm.

Press F8 to go to the Live adjustments screen The next bit is a bit of a juggling act - you want to make sure that the fuelling is somewhere right, so just use the fuel trim keys (2 & 3) in the "Live adjustments" screen to add or take away fuel so the engine runs as smoothly as possible.  

Now you can turn your attention to checking the airflow (with a meter or a pipe to the ear) - if you have to make big adjustments you may need to just trim the fuel up/down to keep the engine smooth.  At this stage you don't really need to worry too much about the throttle pot alignment while you move the idle screw/s as you are keeping the fuel somewhere near with the live adjustments trim keys.  

Once you're happy that the engine is running smoothly, the engine rpm is ok for a hot idle speed and the throttles are fairly well balanced, you can shut the engine off and re-align the throttle position sensor via the PC software.  Switch the ignition off/on (if you haven't already) just to ensure that everything (e.g. fuel trims) are cleared, and re-start.  

Injector Scaling Screen - MSPB function You may still need to add/remove fuel to get back to the idle speed you had before, so it may take a couple of goes around the loop but you should be making finer and finer adjustments.  The fuel trim that you end up with that keeps the engine idling correctly will show you how far the base map is from what is needed.  You can change the overall fuelling but adjusting the fuel pressure or changing the MSPB value in the injector scaling screen (accessed from the "additional settings" menu) is a better solution.  Increasing the MSPB number or the fuel pressure will richen the map, and decreasing the MSPB number or fuel pressure will result in a leaner map.

If you make changes to the MSPB number, keep the changes fairly small each time, (say steps of 4 or less) and remember to program the map to the ECU for the MSPB value change to take effect - you can do this with the engine running.  The base map should get you most of the way there but the idle fuelling and very light throttle settings are most sensitive to injector/fuel pressure/engine differences so often require a little more attention and fine tuning.

Idle Air Control Valve setup & Cold start calibration.

Injector Corrections screen - used during Cold Start calibrationWhere fitted, an Idle Air Control Valve (IACV) and calibration of the ECU to suit the engines requirements whilst starting and running from cold are closely linked. This area of calibration/mapping is often difficult to complete during a mapping session as the engine is required to be completely cold. Typical cold start values are normally provided within the supplied basemap but for the majority of cases further work will be required to achieve safisfactory cold start and running. It is also very common for the cold start calibration to be spread over multiple cold starts as the time available to carry out the necessary adjustments during and following each start is fairly limited.

To assist with correctly setting up an IACV and suitablly calibrating/mapping the various tables relevant to the engines fuel and ignition requirements whilst it is running below normal operating temperature, please refer to our Emerald K6 IACV & Cold start Crib sheet that can be downloaded here or from our Software/Manuals page.

Rough idle on a plenum intake.

This is almost always due to having fitted more aggressive cams than are fitted as standard.  The increased lift on overlap makes the combustion process unstable at idle and also results in severe light throttle “jerk”.  One certain cure is to reduce the valve lift on overlap at TDC via vernier pulleys but this then loses the bhp gains from fitting the cams in the first place - life is always a compromise!

A second trick is to reduce the ignition timing and fuelling in the problem area so that the engine no longer runs there – forcing you to open the throttle to an area where the problem no longer exhibits itself.  This is not a cure, more a work-around, but it does help.

Misfire on boost with turbo engines.

The most common fault is not having a solid 12 volt feed to the ignition coils causing a weak spark that “blows out” with boost pressure.  Run a temporary feed direct from the battery to check this.  Otherwise check the coil on-time in the map under Additional maps (4ms is a maximum value on full throttle) or try closing down the spark plug gaps.

 

ECU Comms Questions.

 

My computer only has USB ports and I'm struggling to connect to the ECU - why?

When the computer has no serial port but only USB ports you need to use a serial port to USB adapter.  Some adapter/computer combinations give problems in communicating with the ECU.  The problem is actually due to the interaction between some serial-usb adapters and Windows itself. If the USB adapter is plugged into the port and the ECU is connected while Windows boots up it may see the serial data coming from what it thinks is a serial port.  This seems to trigger Windows into making the mistake that the data is coming from a mouse and so links this data to the mouse driver.

The best procedure to follow for trouble-free connection when using a USB-serial adapter is as follows:

1. Ensure the USB to serial adapter is unplugged while you boot into Windows.
2. Once Windows is running, plug in the adapter on its own (no ECU connection or with the ECU turned off).
3. Once the USB to serial adapter connected, start the Emerald PC software.
4. Choose the appropriate com port.  Most adapters we have seen provide a virtual port with a high port number, normally between com port 5 and com port 9.
5. Plug in and power up the ECU - all should be working correctly.

You can download our Emerald Comms Setup - USB to Serial Adapter document here or from our Software/Manuals page.

How to retrieve & save ECU map files.

  • With the ECU & PC connected select "Read MAP" from the "Comms" menu.

  • Click OK on the confirm pop-up.

  • When the map has been retrieved from the ECU you can save it to disk.

  • Save the map to disk by selecting "Save map file" from the "File" menu
    Fill in the file name and set the file location.

How to install ECU Map files.

  • Select “Program MAP” from the “Comms” menu.

  • Select either Current map or All Maps and click OK.

  • The map/s will be programmed into the ECU’s memory.

How to retrieve and save the ECU configuration.

ECU configuration menu
  • With the ECU & PC connected select "ECU configuration" and then "ECU version info.”

  • The configuration settings will be retrieved by the PC and will be displayed.  Note:  The status bar on the bottom of the ECU configuration screen should be coloured blue (if not, select "Read ECU configuration" from the "ECU" menu).

  • Save the configuration settings to disk by selecting "Save configuration to disk" from the "File" menu.

  • Enter any useful information you want in the next window that appears then click OK - you will then have the option to set the file name and file location.

How to install ECU configuration files.

  • With the ECU & PC connected select "ECU configuration" and then "ECU version info.”

  • Click “File,” and then “Load configuration from disk.”

  • Navigate to your file and follow the instructions.

How to download maps from email and save them to your PC.

Ensure 'Hide extensions for known file types' is unchecked

Use the appropriate procedure for your email application to save the attachment to a location on your PC. Sometimes Windows operating systems may be set up to hide the file extensions.  When subsequently loading map files in the Emerald software this can cause problems as the software relies on the .map or .fig extensions to recognise the map type.  If it doesn't see the extension it will not open the map and will show all zeros.  To rectify this situation should it occur, do the following:

  • Right click the Start button.

  • Click Explore.

  • Select Tools from the drop down menu and then "Folder Options."

  • Select the View Tab and ensure “Hide extensions for known file types” is unchecked.

  • Click Apply and then OK.